사업영역

SUMMARY

폐 레미콘 재생시설의 개요

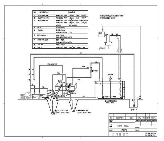
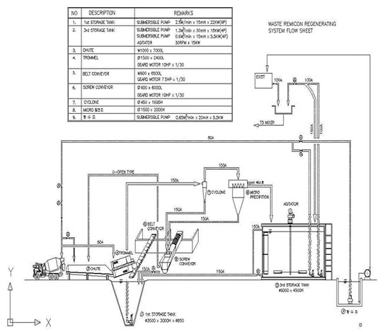
레미콘 공장의 일반적인 폐수 처리 시설은 폐수의 알칼리 성분을 산 성분(H2, SO4)에 의해 중화시킨 다음 응집제를 투여하여 응집, 침전시켜 상등수를 방류하거나 재사용하는 시스템으로 이러한 약품 처리 후 응집, 침전시켜 처리하는 물리 화학적 처리방식은 폐수처리 메커니즘이 단순하기는 하나 도시 지역에 위치한 레미콘 공장에서 폐수 처리 부산물인 슬러지(침전물)와 폐 레미콘 처리 문제가 심각히 대두되고 있습니다. 종전에는 매립으로 이를 처리했으나, 이 것은 새로운 토양 오염 및 지하수 오염을 발생시키는 원인을 제공합니다.

이에 따라 폐수와 슬러지를 합리적으로 재 이용하기 위하여 레미콘 공장 전용 폐수처리 설비(CLOSED SYSTEM)를 도입하여 폐 레미콘, 세차 세륜 시 발생되는 폐수를 직접 처리하여 골재를 전량 회수하여 재 사용하고 처리수 (슬러지 워터)를 레미콘 생산에 재 이용함으로써 외부로 폐수 및 폐기물 배출을 방지할 수 있는 이상적인 폐수 처리방식입니다. 따라서 이러한 처리 방식은 폐기물 및 폐수를 재활용함으로써, 레미콘 생산의 원가 절감과 환경오염 방지 측면에서 커다란 효과를 거두고 있습니다.

One - Cone Type

방법

이 방법은 한 대의 PUMP로 PUMPING하여 첫 번째 CYCLONE의 원심력으로 모래를 분리하고 2차로 M/C침전조를 이용하여 자연 침전 방식으로 한번 더 모래를 분리하는 방식입니다.

장점

한 대의 PUMP의 PUMPING으로 두 번의 모래 분극을 하여 모래를 분리하므로 PUMP가 PUMPING하면 곧 바로 모래 분리 및 폐수를 처리수 TANK로 보내므로 PUMP관리 및 TANK의 SLUDGE 청소가 쉽고 TANK 주변의 폐수 넘침이 없음. 또한 PUMP가 한 대이므로 PUMP 소모부품 비용이 적다.

단점

한 대의 PUMP로 PUMPING하여 첫 번째 CYCLONE으로 모래를 분극하므로 CYCLONE속에 들어가는 정량VALVE등의 마모가 많다. 고로 이부품은 주기적으로 교체를 해주어야 함.

페레미콘이미지

TWO- Cone Type

방법

이 방법은 두 대의 PUMP를 이용하는 방식으로 첫 번째PUMP의 PUMPING으로 SCREW 호퍼에서 자연 침전 방식으로 모래를 침전시켜 모래를 분극하고 여기서 OVER FLOW 된 SLUDGE WATER를 두차TANK의 PUMP로 PUMPING하여 CYCLONE의 원심력으로 2차 모래를 분극하는 방법임.

장점

첫 번째PUMP가 자연 침전으로 모래를 분리 하므로 CYCLONE의 마모가 거의 없다.

단점

1차TANK와 2차 TANK의 각PUMP의 토출량 및 양정등의 차이로 각 TANK의 수위 조절이 거의 불가능함. 초기에 새것일때는 수위 조절이 가능하나 시간이 경과할수록 각 TANK의 수위 조절이 안 되므로 어느 한쪽 TANK가 넘치는 일이 자주 생김. PUMP가 두 대이므로 하나만 고장이어도 바로 폐수처리가 안되고 PUMP의 소모부품 및 TANK의 SLUDGE 청소 등의 번거로움이 있음.

페레미콘이미지